場效應管功放電路圖,輸出變壓器功放-KIA MOS管
信息來源:本站 日期:2026-02-05
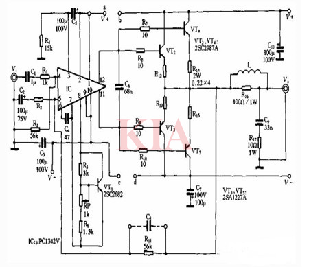
100w功放電路圖:
該電路的輸出級是采用雙管并聯輸出的,目的是增大輸出功率。電路工作電壓采用±45V,提高工作電壓可以增大輸出功率,但功放管的管耗和發熱量也在增大,所以在滿足輸出功率的需要下,應盡可能降低電源電壓。對于2SC2987A/2SA1227A組成的功放電路而言,末級的供電電源最好不超過±45Vo前級ppC1342V可以和末級共用一組電源,也可以單獨使用一組電源,前后級單獨供電時,前級也可使用穩壓電源。前后級共用一組電源時,可將圖中的a與b、c與d連接在一起即可。
帶輸出變壓器的場效應管功放:
額定輸出功率:50w(負載為8n);頻率響應:4 0Hz~25Hz;失真在1000Hz下測試≤0.5‰;信噪比:90dB。
前級放大為兩級差分放大,BG1、BG2為NPN型的2N5551,組成差分輸入級電路,BG7為其恒流源。
BG3、BG4最好采用與2N5551配對的PNP型2N5401,它們是天作之合的音響對管。
BG3、BG4組成第二級差分放大,之所以設計成不同導電類型的差分電路,主要為了提高電源電壓的利用率,用于驅動電壓型的場效應管。
電路中電阻R5, R6既是第一級的上偏電阻,還起到雙向交流負反饋作用,使電路直流工作點更加穩定,同時還降低了失真,展寬了頻響。
BG3、BG4集電極的輸出極性相反,正好推動后級互補推挽的場效應管。
BG5、BG6為后級互補推挽的場效應管,型號IRF150,為增強型N溝絕緣柵型場效應管。圖中C3與C4為優質無極性電解電容,RP470Ω可調電阻用于調整后級的工作點。
10W單端A類場效應管功放電路圖:
聯系方式:鄒先生
座機:0755-83888366-8022
手機:18123972950(微信同號)
QQ:2880195519
聯系地址:深圳市龍華區英泰科匯廣場2棟1902
搜索微信公眾號:“KIA半導體”或掃碼關注官方微信公眾號
關注官方微信公眾號:提供 MOS管 技術支持
免責聲明:網站部分圖文來源其它出處,如有侵權請聯系刪除。
